Принципиальная схема
Диагностика поломки Как правило, строительный фен выходит из строя по причине не соблюдения требований эксплуатации. Далее можно заниматься заменой тех деталей, которые вышли из строя.
Диагностика и ремонт-строительного фена Рассмотрим устройство электродвигателей и как именно нужно проводить диагностику электрических машин, как их принято считать в разделе по электротехнике.
Основной нагреватель R1 включается переключателем SA2 и также имеет две градации: 1 — меньший нагрев в цепь последовательно включен диод VD2 и 2 — больший нагрев диод VD2 исключен. На ручке располагаются переключатели управления для регулированием функциями фена. Изготовленный своими руками термофен можно использовать для проведения следующих строительных операций: сваривание стыков пленочного покрытия; использование при работе с деревом; сваривание изделий из пластмасс; удаление на поверхности изделий слоев клея, линолеума и фанеры; разжигание древесного угля в мангале.
Некоторые из них мы приведем ниже: Возможность применения различных насадок. Этот прибор сушит наши волосы уже больше 75 лет, первая его модель появилась в х годах прошлого века.
Навивка нихромовой спирали Чтобы из нихромовой проволоки навить спираль, нужно прежде всего определить длину цилиндрического стержня или трубки, на которую вы будете её наматывать. Концы нихромовой проволоки требуется вывести наружу. Фен можно применять при смолении деревянных лыж, снятии старой краски, сдувании опилок с верстака, разгоне комаров и муж, сушке вещей, охлаждении сковородки с пельменями и как опахало в жаркие дни. Там должно быть три провода, которые нужно присоединить к клеммам переключателя режимов.
Устройство и его основные принципы
Если же весь аппарат делается своими руками- то рукоятку лучше выполнить из дерева или толстого текстолита. В качестве материала спирали обычно используют нихром.
Произошел обрыв обмотки нагревателя высокого сопротивления. Диагностика поломки Как правило, строительный фен выходит из строя по причине не соблюдения требований эксплуатации. Для более точной диагностики стоит использовать тестер. Электродвигатели в фенах рассчитаны на напряжение 12, 24 и 36 Вольт, только в очень редких моделях используются электродвигатели с питанием Вольт, в таком случае, напряжение из сети напрямую подается на электромотор.
Как отремонтировать инструмент: схема
Сначала проводят диагностику строительного фена. Выполняют это визуальным путём и опытным. Для непосредственного ремонта своими руками применяют отвёртку и паяльник. Чтобы заменить нужную деталь, необходимо заранее её приобрести.
- Замена спирали производится с учётом значения сопротивления. Отсоединённые проводники припаиваются на место.
- Чтобы заменить конденсатор, деталь выбирают с учётом характеристик мощности и по номинальному значению напряжения.
- Внешний провод меняется путём разбора фена (его корпуса). Сначала отсоединяют повреждённый провод, проверяют исправность остальных. Когда новый провод будет подсоединён, то проверяют исправность всех проводов и самого устройства. Только потом собирают корпус инструмента, подключают к электрической сети.
Схема ремонта строительного фена:

Возможности строительного фена
Прежде чем обсуждать самостоятельное изготовление такого весьма опасного при эксплуатации бытового прибора, рассмотрим все возможности промышленного фена, чтобы скептически настроенные обыватели изменили свое отношение к этому нужному в хозяйстве изделию. Начнем с практического применения и перечислим основные моменты, в которых его использование будет целесообразно:
- удалить ненужные наклейки на любой основе, а также ценники и информационные таблички для товара, которые устарели;
- снять виниловое покрытие с любого носителя без применения химических средств и механического воздействия;
- расплавить смолу, битум или воск для покрытия поверхности;
- изготовить оригинальной формы набор свечей для подарка;
- согнуть пластиковую трубу любого диаметра в нужном месте;
- снять старую краску с любого покрытия без применения колюще—режущего инструмента — только шпатель;

- открутить прикипевшие гайки и винты;
- удалить методом разморозки тромб в системе водопровода;
- разогреть замерзший замок на двери автомобиля;
- спаять тонкостенные трубки из меди;
- согнуть тонкие деревянные детали;
- соединить порванный садовый шланг для полива;
- просушить намокшие под дождем строительные материалы;
- высушить стену после намокания из-за нерадивых соседей;
- спаять между собой нежные тонкостенные медные трубы;
- сформировать и спаять пластмассовые трубы;
- сформировать и согнуть любую деревянную деталь;
- соединить между собой садовые поливочные шланги;
- просушить строительные материалы, краски, лаки;
- разжечь мангал в любую погоду.

Как видите, спектр применения довольно внушительный. Особенно самодельный строительный фен поможет при ремонте автомобиля, при этом специалисты утверждают, что ему нет альтернативы почти в любой операции — будь то декор кузова или пайка бампера из пластика.
Конструкция фена Интерскол
Фен имеет три ступени регулировки мощности и скорости потока воздуха, а также плавную регулировку температуры. Фены Интерскол делаются в Китае, качество соответствует. Отзывов и описаний много в интернете, в том числе на сайте производителя. Мой отзыв – ещё один.

Фен Интерскол ФЭ-2000. Cерийный номер
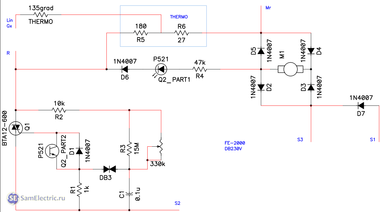
Фен собирается в двух модификациях, которые отличаются в основном схемами электронных плат.
Первый вариант – на плате DB3011, плата переключателя – DV3011-2. Эта плата собрана на микросхеме (сдвоенный операционный усилитель LM358) и симисторе BTA16 или аналогах – BT139, и т.п.
Вторая модификация – плата DB230V, схема собрана на оптопаре P521 и симисторе. Плата переключателя названа DG-KG3.
Инструменты и материалы
Домашний мастер, обладающий средними навыками слесарных и электротехнических работ, вполне способен сделать прибор своими руками. Для продолжительного профессионального использования он не очень подойдет, но отогреть замерзшую трубу или снять слой старой краски сможет.
В качестве основы для сборки инструмента своими силами можно взять обычный бытовой фен. В нем придется заменить нагревательный элемент и выбросить все пластмассовые детали — ведь нагреваться строительный фен будут намного сильнее. Корпус придется подобрать керамический или сделать из металла.
Для изготовления устройства потребуется:
- нихромовая спираль для электронагревателя;
- металлические пластины для лопастей вентилятора;
- медный кабель с поперечным сечением не менее 5 мм2;
- резиновая трубка для тепловой защиты рукоятки
- отрезок металлической тонкостенной трубы для сопла.

Самодельный фен
Из инструментов для изготовления фена своими руками понадобится дрель, паяльник, ручной слесарный инструмент, тиски и мультиметр.
Конструкция и принцип работы фена
Внешне и функционально все приспособления идентичны. В основе работы техники лежат вентилятор и нагреватель. Первый засасывает воздух из помещения, проводит его через нагревательный элемент и выводит наружу уже нагретый поток. Помимо этих двух главных составляющих, в конструкцию аппарата входят и другие необходимые элементы:
- двигатель;
- кабель питания;
- термозащита;
- регуляторы оборотов скорости, температуры и так далее.
Особенности работы устройства заключаются в следующем:
- Встроенная внутри ТЭНа понижающая спираль предназначена для снижения напряжения до необходимого значения;
- Диодный мост способствует выравниванию напряжения;
- На вал из металла, расположенный на двигателе, устанавливают вентилятор, который может состоять из двух, трех или четырех лопастей;
- В качестве нагревателя используется трубчатый элемент спиралевидной формы с нихромовой ниткой, наматываемой на несгораемое основание для безопасной эксплуатации;
- Перегрев изделия предотвращает термостат и регулятор температур;
- При наличии функции «холодный воздух» агрегат функционирует без включения нагревателя, то есть выдувает прохладный поток.
Интересно!
Термостат — полезная деталь, отвечающая за защиту прибора от перегрева, есть она далеко не на всех моделях. В момент максимального нагрева спирали термостат отключает питание и включает только после того, как ТЭН остынет.
Электрическая схема фена
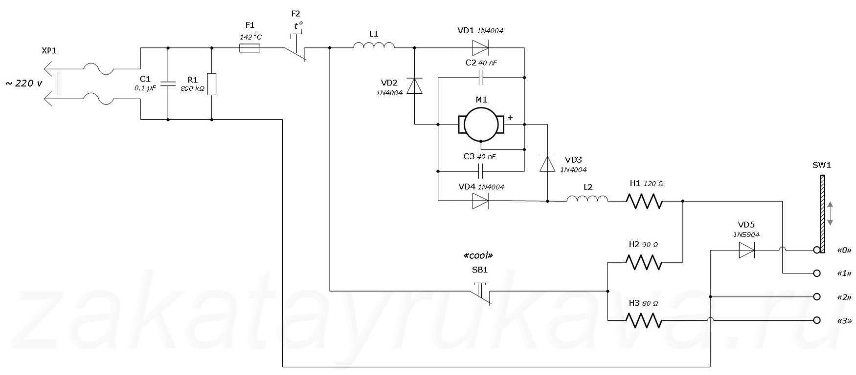
В целом электросхема всех приспособлений одинакова. Число спиралей Н указывает на число режимов — если на устройстве 3 спирали, то Н1 отвечает за подачу питания на двигатель, а Н2 и Н3 — за нагрев. Самое верхнее положение SW1 свидетельствует об обесточивании системы. В первом положении девайс функционирует на минимальной мощности, поскольку включается только одна спираль, во втором — на средней (работает 2 единицы), а в третьем — на максимальной (включены все 3). Если есть кнопка «cool», значит аппарат может работать без обогрева, то есть второй и третий спиралевидные элементы отключаются, а двигатель работает, выдувая холодный воздух. Также в схему входят катушки индуктивности L1, L2 и конденсаторы С1, С2, минимизирующие помехи при работе, а также термопредохранитель F1 и термостат F2.

Электрическая схема фена
Полезно!
Электросхема предназначена для преобразования тока и регулирования рабочих режимов аппарата. Разобраться в ней несложно, поскольку она содержит немного элементов, а подробное описание всегда можно найти в прилагаемой к технике инструкции.
Особенности конструирования самодельного термофена
Основное исходное требование для термофена для пайки своими руками можно сформулировать так: аппарат должен создать поток горячего воздуха с температурой до 800ºС при мощности нагревательного элемента не менее 2,5 кВт. Кроме того, все детали такого фена должны быть доступными и недорогими. Обычные бытовые фены не подходят по этому требованию и по температуре, и по мощности.

Спираль нагрева для термофена не должна быть слишком длинной, иначе он будет медленно греться.
Конструкция, как правило, может быть двух типов: стационарная и ручная. Стационарный термофен сделать проще, так как не ограничиваются габариты аппарата и не надо думать о температуре на ручке. Однако в этом случае фен (в данном случае как разновидность паяльника) закрепляется неподвижно, а перемещать нужно деталь. Это обстоятельство намного усложняет работу. Более перспективна, хотя и сложнее, ручная переносная конструкция, которая должна быть малогабаритной и иметь возможность держать ее незащищенными руками.
Одна из основных проблем – нагревательный элемент. Нагреватели в бытовых приборах (фены, паяльник) не подходят по мощности. Нужный нагревательный элемент придется изготавливать самостоятельно из нихромовой проволоки диаметром 0,3-0,7 мм. Проволока большего диаметра способна обеспечить большую мощность, но достичь при этом нужной температуры будет гораздо сложнее. Для компактной укладки нагревательного элемента из проволоки ее придется навить в виде спирали диаметром 5-7 мм.
Спираль нагревательного элемента должна расположиться на каком-то цилиндрическом основании (в виде трубки или полого конуса) из материала с большой термической стойкостью. Здесь трудно обойтись без фарфора или кварцевых элементов. Такое основание можно извлечь из бездействующих бытовых фенов, но рекомендуется использовать кварцевый изолятор трубчатой галогенной лампы для прожекторов мощностью 2,2-2,5 кВт. Если взять перегоревшую такую лампу, то эта деталь самодельного термофена может обойтись бесплатно.

Насадки для термофена.
В качестве нагнетающего элемента нужен стандартный малогабаритный вентилятор. При изготовлении термофена своими руками этот элемент обойдется наиболее дорого. Нагнетатель можно взять из любого мощного бытового фена. Из стандартных вентиляторов можно порекомендовать модель BAKU8032 с производительностью 30 л/мин. Такой вентилятор работает от сети 220 В и имеет мощность порядка 400 Вт. Наиболее простой и дешевый вариант, который может удовлетворить требования, это малогабаритный компрессор для аквариума. Его необходимо устанавливать с ресивером, т.е. с накопителем воздуха. Для этого подойдет любая небольшая пластиковая бутылочка, так как в месте ее установки разогрева не происходит, а поток горячего воздуха направлен в противоположную сторону. Да и сам нагнетатель воздуха не подвергается термическому воздействию.
В конструировании корпуса термофена возможны два варианта. Можно использовать материал с очень высокой термоизоляцией, например фарфор или керамику, но это вызовет усложнение конструкции и значительное удорожание. Наиболее рационален второй вариант, заключающийся в надежной термической изоляции канала распределения горячего потока и нагревательного элемента. В таком случае материал корпуса не подвергается термическому воздействию, кроме участка, прилегающего к соплу аппарата.

Для ручки инструмента можно использовать корпус любого старого бытового фена.
В качестве основной части корпуса (включая ручку) можно использовать корпус от любого старого бытового фена крупных размеров (чем старее год производства, тем лучше). Носик корпуса, т.е. участок сопла, необходимо выполнить из термоизоляционного материала, который сам выдерживает температуру до 800ºС и одновременно изолирует остальную часть корпуса от воздействия такой температуры. Непосредственно сопло термофена надо сделать металлическим, чтобы учесть возможные касания с расплавом при пайке. Термическая изоляция хорошо обеспечивается кварцевыми элементами (пластины, трубки), слюдой, стеклом или стекловолокном, керамикой, фарфором и т.д. При сборке аппарата понадобится специальный термостойкий клей.
В конструкции самодельного термофена для пайки нужно предусмотреть, во-первых, пусковой выключатель, во-вторых, механизм регулирования мощности (температуры) нагревательного элемента и скорости потока воздуха. Для этого должны быть предусмотрены плавные регуляторы – реостаты. Систему регулировки можно использовать от старых бытовых приборов, если эти элементы находятся в исправном состоянии. В качестве пускового выключателя можно использовать кнопочный или клавишный механизм.
Как пользоваться насадками для фена строительного
Для получения хорошего результата работы нужно правильно выбрать мощность инструмента и применять соответствующую насадку.
Нужно помнить, что расстояние до обрабатываемой поверхности должно быть не менее 25 см. На таком расстоянии фен рассеивает рабочую температуру на максимальную площадь воздействия.
При склеивании полимерных поверхностей предварительно зачищают место стыка. Для склеивания применяем насадку с держателем, в котором расположен шнур. Движемся вдоль стыка, шнур плавится и заполняет шов. Не дожидаясь окончательного затвердения, излишки срезают. Затем производят окончательную шлифовку.
Нельзя закрывать решетку забора воздуха, приближать ее к одежде. Это может привести к перегреву двигателя инструмента и его порче. Для достижения рабочей температуры фена необходимо 8 минут. На это время установите его на специальную подставку и расположите вдали от пожароопасных предметов.
Используйте защитную одежду и асбестовые перчатки для защиты от травм и ожогов. Для работы с пластиковыми материалами достаточно 300 °C, не стоит перегревать заготовки.
Перед началом работы следует изучить инструкцию о работе с инструментом. Обычно здесь указывают температурные режимы для различных материалов, мощность фена, сферу его использования.
Строительный фен – очень полезный инструмент для различных работ. Кроме основных способов использования, его обладатели находят ему необычное применение. Разморозка труб, застывших на морозе, замерзший замок на воротах гаража или сарая. Даже холодильник можно разморозить таким способом. В этих случаях расстояние до предмета должно быть не менее 100 см.
Самостоятельное изготовление
Большинство насадок можно изготовить самостоятельно из остатков хромированной трубы. Разберём для примера две формы: сужающуюся к выходу и плоскую, в виде пылесосного сопла.
- Берём два отреза трубы нужной длины (зависит от запланированного размера насадки).
- На одном из отрезов делаем четыре небольших надреза.
- С помощью ножовки по металлу на основе надрезов выпиливаем равнобедренные треугольники. Аналогичный спил проводим с другой стороны, в результате чего должен получиться равносторонний угол.
- Полученные лепестки загибаются внутрь.
- Состыкованные стороны привариваются друг к другу.
- При желании можно зачистить сварку. Это делается для придания детали более эстетического вида.
- Надеваем на сопло вентилятора, при необходимости делаем два пропила (в случае, если диаметр трубы не совпадает с требованиями фена), работаем.
Чтобы сделать плоскую насадку для строительного фена, достаточно немного простучать одну из сторон обреза трубы молотком. При необходимости, на обратной части делаются пропилы для более удобного контакта с соплом электроприбора.

Для изготовления достаточно немного сплюснуть кусок трубы молотком
Самостоятельное изготовление строительного фена — дело достаточно сложное и требующее навыков в работе с электроприборами. Если основные требования технологии не соблюдены, возможен выход из строя электрики.
Возможности строительного фена
До того, как начать изготовление прибора своими руками, разумно будет рассмотреть, какими же возможностями обладает это устройство. Самое частое применение аппарата — в строительстве:
- Размягчение и удаление старых лакокрасочных и пленочных покрытий, элементов пластикового декора без использования сильнодействующих и опасных для здоровья растворителей и при минимальном механическом воздействии.
- Гибка пластмассовых труб без применения громоздких трубогибов, в любом месте, любого диаметра и под любым требуемым углом.
- Разогрев и расплавление битумов, воска, смол при подготовке к их нанесению.
- Сушка стройматериалов, покрытий.
- Пайка медных труб оловянным припоем.
- Пайка полипропиленовых труб и фитингов.
Не меньше вариантов применения и при ремонте и устранении бытовых неурядиц своими руками:
- Откручивание прикипевших гаек.
- Разморозка систем отопления и водоснабжения.
- Оттаивание заледеневших замков, дверей, окон.
- Спайка пластикового шланга.
- Удаление наклеек, этикеток и т.п.
- Сушка стен и потолка после потопа от соседей.
- Надежный розжиг мангала, невзирая на погодные условия.
Сварка строительным феном
Высоко ценят фены и работники автосервиса. С их помощью удаляют старую краску и выправляют вмятины на бамперах и пластиковых деталях кузова автомобиля.
Типичные неисправности и их устранение
Частые причины неисправностей, с которыми можно справится своими руками.
Ваше устройство не подает никаких признаков жизни
Скорее всего, не подается питание на двигатель. Начинать поиск причин нужно с самого простого. В нашем случае нужно проверить есть ли в розетке напряжение. Сделать это можно индикаторной отверткой. Если с розеткой все в порядке, то принимаемся за сетевой шнур.
Внимательно осматриваем его на предмет изломов, оплывов и порезов. Самые проблемные места – у вилки и в месте соединения с корпусом. Если ничего не обнаружили, то придется разобрать корпус и проверить надежность контактов. Возможно шнур просто отвалился от двигателя и повторная пайка решит эту проблему.
Когда вы разберете фен, то возможно причина молчания сразу бросится вам в глаза. Внимательно осмотрите все контакты, вентилятор и нагревательный элемент.
Возьмите в руки плату модуля управления и проверьте ее на предмет трещин и сгоревших деталей. Найденную трещинку можно легко отремонтировать пайкой, а дорожку вновь покрыть припоем.
Если ничего не бросается в глаза, то продолжайте проверять шнур. Отсоедините его и прозвоните тестером. В случае обрыва, шнур меняют на новый.
Как проверить кнопку включение/выключение? Она еще бывает совмещена с переключателем режимов. Отсоедините от нее провода и напрямую замкните их. Если фен вновь начал дуть, то меняем кнопку на новую. Прежде чем отсоединить провода, советуем их сфотографировать. Это поможет при обратном подключении.
Таким же способом можно проверить термостат. Соедините провода без него.
Гонит только холодный воздух
Оборванная спираль – это первое, что бросается в глаза при вскрытии внутренностей корпуса. Способы устранения поломки:
- Полностью заменить нагревательный элемент на новый.
- Засунуть места обрыва в тонкую медную или латунную трубку и тщательно обжать.
- Скрепить концы при помощи зажимного контакта.
- Просто накинуть витые концы, один на другой.
- Скрутить их вместе.
По первому пункту. Где взять новую спираль? Можно купить готовую. Взять из старого фена, если он остался. Можно самому намотать ее из нихромовой проволоки.
Ремонт из второго пункта получается надежным, если под рукой есть кусочек нужной трубки.
Не уступает по качеству и третий способ. В пластине, из которой состоит каркас нагревательного элемента, высверливаем отверстие под маленький болтик или винтик. Закрепляем обрывы на болте между двух шайб. И плотно закручиваем гайку.
Четвертый и пятый способы — временные. Место такого соединения перегорит в скором времени из-за повышенного сопротивления.
Вентилятор работает с заеданиями или не крутится вовсе
Это может быть по двум причинам:
- На крыльчатку намотались волосы.
- Забился воздуховод.
Добравшись до вентилятора, снимите крыльчатку и очистите ее от волос. В моделе может стоять фильтр. Снимите его и почистите.
Неполадки с электродвигателем
Если вы почувствовали неприятный запах горения от своего устройства, то это самая огорчительная из поломок. Значит причина простоя в сгоревших обмотках. В домашних условиях можно заменить мотор на новый. Заниматься его ремонтом нужно в мастерской. Но и там, скорее всего, предложат его заменить.
Если ваше устройство начало время от времени искрить, то можно на какое-то время устранить такую неполадку. Полностью разберите двигатель и зачистите поверхность под щетками. Чтоб улучшить контакт, протрите эти места спиртом. Заодно можете смазать вал двигателя.
Есть мнение, что профессиональные устройства мало чем отличаются от бытовых. И если вы справились с ремонтом домашнего фена для волос своими руками, то так же легко сможете починить парикмахерское оборудование. Мастера по ремонту не советуют ремонтировать такие вещи на дому.
Мы постарались разобрать все основные причины поломок бытового фена для волос. И если возникают хоть какие-то неясности, то это прямой путь в сервисную мастерскую. В начале разговора с мастером узнайте стоимость ремонта. Может дешевле выйдет купить новый.
Какие могут возникнуть поломки?
Проблемы с кнопками и переключателями
Кнопки фена заедают из-за того, что на переключателе появляются нагар, окись. Эти дефекты не позволяют пройти электрическому току по контактам. Для выявления неисправности переключателя и кнопки пользуются мультиметром.
Для этого в режиме прозвона нужно коснуться щупами выводов кнопки. Если прибор отключён, то он не должен издавать никаких посторонних шумов. Особенно подозрительны посвистывания. При включении первого — второго режимов в исправном состоянии переключателей должен издаваться еле слышный звук. В этом кроется причина: неисправны другие узлы в системе.
Разобрав фен, нужно прочистить все соединительные контакты, которые на поверхности имеют ржавчину или иные попавшие извне элементы. Иногда достаточно заменить переключатели на новые, чтобы устройство исправно заработало.
Неисправность сетевого провода

Визуально обнаружить неисправность сетевого провода невозможно. Происходит повреждение жил внутри изоляции, которые снаружи совсем не видны. Повреждение провода возникает как по механическим причинам, например, передавливание провода дверью, так и из-за долгой эксплуатации прибора на максимальной мощности. Жила перегревается, перегорает, медный материал в результате этого становится хрупким, ломким.
Мультиметром можно диагностировать поломку этой части, следуя инструкции:
- разбирается фен;
- включается на мультиметре режим прозвона;
- к контакту вилки подключается один щуп от мультиметра;
- второй щуп поочерёдно прикладывают к контактам на клеммной колодке;
- если какой-то из контактов подаёт сигнал при такой манипуляции, значит, одна из жил ещё рабочая, а проблема заключается в другой жиле;
- подключается щуп на второй контакт вилки, и процедура продолжается;
- мультиметр должен издать звук при прикосновении ко второй клеммной колодке.
Внимание
Слабый контакт в проводе может также влиять на неисправность фена. Самовыключение прибора при этом происходит регулярно. Перебои в работе можно исправить путём замены сетевого провода.
Неисправность коллекторного двигателя
Чтобы уточнить проблему с коллекторным двигателем, необходимо применить мультиметр. Выполняют им прозвон, а затем подключают к источнику постоянного напряжения необходимой величины. Плату с диодным мостом отсоединяют, если нет источника переменного напряжения необходимой величины.
Чтобы осуществить прозвон электромотора мультиметром, необходимо к щупам подвести выводные контакты устройства. Появившееся сопротивление — сигнал, что обмотка не повреждена. Двигатель неисправен, когда издаются нехарактерные звуки. В данном случае можно услышать пощёлкивание или скрежет.
Нужно разобрать устройство, вытащить двигатель. Починить его можно путём прочистки соединительных деталей. От долгой работы пружины двигателя могут засоряться. Но проблема может состоять и в другом. Движок может быть выпущен производителем с браком, который никак невозможно исправить подручными средствами. Необходимо поменять коллекторный двигатель на более надёжный.
Перегорела плата и спираль

Диагностику неисправности спирали и платы выполняют по следующей схеме:
- извлекается нагревательный элемент из металлической колбы;
- осматриваются провода на наличие подключения их к контактам спирали ТЭНа;
- на этом этапе уже можно увидеть возможную поломку: окисление контактов или отсоединение одного из проводов;
- в режиме измерения сопротивления включается мультиметр, подключается к контактам спирали;
- нарушение целостности нихромовой нити определяется нулевым значением прибора: спирали должны показывать сопротивление.
Внимание
В результате эксплуатации электрофена нихромовая нить теряет свои первоначальные характеристики, не имеет присущих ей свойств. Она становится хрупкой, выводит из строя многие составные элементы прибора — первыми перегорают плата и спираль.
Если спираль имеет обрыв и повреждения в разных местах, то её нужно заменить на новую. Простой обрыв можно устранить путём соединения двух частей спирали. Для этого потребуется воспользоваться маленькими болтиками и гайками.
Неполадки с платой зависят от используемой модели этого элемента. Устаревшие модели содержат только одну плату – выпрямительный диодный мост. Его можно исправить простым паяльником. Если строительный фен снабжён инверторной платой, то, осмотрев, можно обнаружить неисправность. Перегоревшие детали имеют потемневший окрас. Паяльником удаляется весь ненужный налёт.
Разборка фена
Как правило, корпуса фенов выполнены из пластика, которые скреплены саморезами. Нужно выкрутить их фигурной отверткой. Дальше нужно раздвинуть половинки корпуса, вывести защелки из зацепления
Защелки очень хрупкие и важно действовать с осторожностью, чтобы не сломать их. Особенно, если вы хотите разобрать фен Rowenta. Как это сделать правильно? Главное выкрутить все саморезы
Случается, что в фенах, в зависимости от их конструкции, применяются скрытые саморезы. Они могут находиться под наклейками или логотипами производителя. Если их не выкрутить, то при дальнейшей разборке у вас есть все шансы сломать защелки
Как это сделать правильно? Главное выкрутить все саморезы. Случается, что в фенах, в зависимости от их конструкции, применяются скрытые саморезы. Они могут находиться под наклейками или логотипами производителя. Если их не выкрутить, то при дальнейшей разборке у вас есть все шансы сломать защелки.

Есть еще одна особенность, если вы не знаете, как разобрать щетку фена, — такие приборы состоят из нескольких частей и имеют вращающуюся головку. При разборке такого устройства нужно внимательно запоминать, в каком порядке, и как крепятся детали друг к другу
Это очень важно и необходимо для последующей правильной сборки фена
Устройство прибора
Основные элементы, из которых состоит строительный фен:
- двигатель;
- нагревательный элемент;
- вентилятор.
Мощность у аппарата большая, а производительность зависит от количества литров воздуха, которое пропускает фен за минуту.
У многих современных моделей есть такие функции:
- регулировка потока воздуха и температуры;
- выбор нужного рабочего режима;
- насадки, упрощающие работу с материалами различной прочности;
- определяющий температуру нагрева светодиодный индикатор.
Совет
В отличие от обычного фена строительный имеет намного более мощный электромотор и нагревательный элемент. Внутри корпуса из ударопрочного пластика сосредоточены электромотор, спирали и вентиляторы. Последние представляют собой нагревательные элементы.
Кроме этих элементов, внутри механизма есть дополнительные, которые играют важную роль в работе фена:
- Кнопка выключения. Иногда со встроенным регулятором температуры.
- Регулятор температуры. Выходящий из сопла инструмента воздух нагревается за счёт этого датчика.
- Сменные насадки. Они крепятся на сопло.

Принцип действия
Принцип действия строительного фена очень схож с бытовым аналогом для волос. Материал нагревается, чтобы придать ему определённую форму и зафиксировать в этом положении. Только отличие заключается в мощностях и объекте нагрева, как в данном случае, пайки. Чтобы пайка была произведена верна, требуются следующие инструменты:
В качестве припоя всегда выступает специальные прутья из необходимого материала. Материал припоя подбирается из аналогичного материала, что и объект сварки. Эти прутья устанавливаются в фен или в специальный отсек на насадке, нагревают и сваривают детали, щели и так далее. Помимо этого, не лишним будет использовать зажимы для надежности и напильники для качественной обработки.
Видеоролик о том, как пользоваться паяльным феном и насадками
https://youtube.com/watch?v=JRZh8ktwFuY
https://youtube.com/watch?v=I3E6rGogdsE
Самостоятельное изготовление
Большинство насадок можно изготовить самостоятельно из остатков хромированной трубы. Разберём для примера две формы: сужающуюся к выходу и плоскую, в виде пылесосного сопла.
1.Берём два отреза трубы нужной длины (зависит от запланированного размера насадки).
2.На одном из отрезов делаем четыре небольших надреза.
3.С помощью ножовки по металлу на основе надрезов выпиливаем равнобедренные треугольники. Аналогичный спил проводим с другой стороны, в результате чего должен получиться равносторонний угол.

Вырезанные части примерно равны друг другу
4.Полученные лепестки загибаются внутрь.

Все края должны быть ровными
5.Состыкованные стороны привариваются друг к другу.
6.При желании можно зачистить сварку. Это делается для придания детали более эстетического вида.

Деталь после шлифовки, готовая к использованию
7.Надеваем на сопло вентилятора, при необходимости делаем два пропила (в случае, если диаметр трубы не совпадает с требованиями фена), работаем.
Чтобы сделать плоскую насадку для строительного фена, достаточно немного простучать одну из сторон обреза трубы молотком. При необходимости, на обратной части делаются пропилы для более удобного контакта с соплом электроприбора.

Для изготовления достаточно немного сплюснуть кусок трубы молотком
Самостоятельное изготовление строительного фена — дело достаточно сложное и требующее навыков в работе с электроприборами. Если основные требования технологии не соблюдены, возможен выход из строя электрики.
Схема и электроника фена
Сначала рассмотрим схему фена на плате DB3011. Ниже приведена фотография в разобранном виде:

Плата DB3011, DB3013
Схема электрическая соединений:

Фен Интерскол ФЭ-2000. Плата DB3011. Схема соединений
На схеме:
- С1 – 0,22 мкФ х 275V (для подавления помех)
- R1 – 27…28 Ом – низкоомный (мощный) нагревательный элемент
- R2 – 180…195 Ом – высокоомный нагревательный элемент (спираль)
- F – термопредохранитель (Lebao RVD-135 250V 10A TF=135°C)
- M – двигатель, 18 VDC
- Переключатель – на 4 положения, Defond DSE-2410
Схема самой платы DB3011:
![]()
Фен Интерскол ФЭ-2000. Плата DB3011. Схема соединений и схема платы (вариант 1)

Схема платы DB3011. Вариант 2






























