Технология изготовления паяльной станции из подручных средств
Человек, который владеет элементарными знаниями в области электротехники, сможет собрать паяльную станцию своими руками. Для этого необходимо следовать простым инструкциям, приведенным ниже.
https://youtube.com/watch?v=gEFQrUPLW6A
Общие требования к самодельному оборудованию
К самодельному агрегату с феном предъявляются конкретные требования. Он должен обеспечить создание потока воздуха, нагретого до 850°С. Мощность нагревательного элемента не должна превышать 2,6 кВт.
При выборе комплектующих к станции необходимо отдавать предпочтение тем, что имеются в наличии или отличаются невысокой стоимостью. Поэтому целесообразно изготавливать ручной или стационарный агрегат с феном. Последний работает таким образом, что излучатель тепловой энергии находится неподвижно, при этом сама деталь движется. Данный принцип работы создает определенные трудности при осуществлении пайки.
Чтобы повысить эффективность производимых работ, желательно использовать ручной агрегат. Он имеет небольшие размеры и вес, что облегчает эксплуатацию.
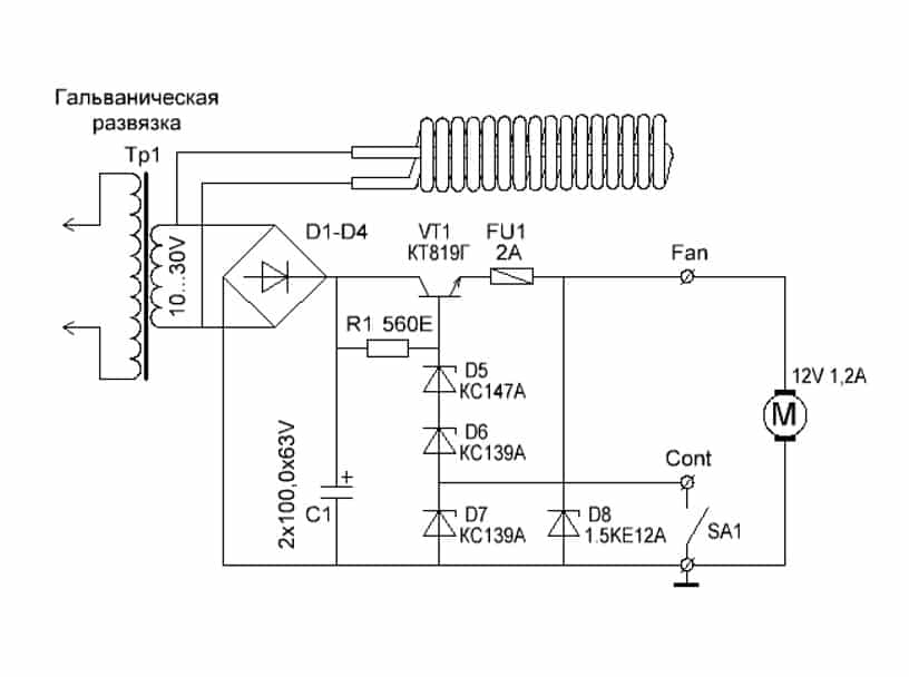
Схема импульсного БП для питания миниатюрного паяльного фена
Особенности создания нагревателя
Специалисты рекомендуют самостоятельно изготовить нагреватель их нихромовой проволоки. Она должна иметь диаметр в пределах 0,4-0,8 мм. Необходимо понимать, что большой размер проволоки придаст ей огромный запас прочности, но утруднит достижение оптимальной температуры. Поэтому нецелесообразно применять для этого слишком крупную нить.
Внешний диаметр сформированной нагревательной спирали должен составлять 4-8 мм. Для фиксации созданной детали используют специальное основание, которое устойчиво к воздействию высоких температур. Специалисты рекомендуют отдавать предпочтение керамике. Такое основание можно изъять из обычного бытового фена.
Чертеж для изготовления нагревательного элемента своими руками
Технология формирования нагнетателя горячего воздуха
Чтобы созданная самодельная станция работала эффективно, необходимо оснастить ее вентилятором небольших размеров. Его можно изъять со старого фена или другого ненужного бытового прибора. Вентилятор должен обеспечивать воздушным потоком в 20 л/мин.
Допускается применение воздушного компрессора, который обычно ставят на аквариумы. Чтобы агрегат работал более эффективно, его дополняют ресивером. Для этой цели можно взять обычную пластиковую бутылку.
Формирование корпуса станции с феном
Для создания корпуса паяльной станции необходимо использовать термостойкие материалы. Это можно сделать несколькими способами, используя такие варианты:
- керамика. По обеспечению безопасности отличное, но очень дорогое решение;
- частичная теплоизоляция канала, по которому передвигается нагретый до высоких температур воздух;
- старый корпус от любого бытового прибора. Должен быть объемным и не подвергаться разрушению от высокой температуры.
Сборка и обеспечение работоспособности оборудования
Чтобы созданная паяльная станция работала эффективно, в ее конструкцию добавляют включатель и устройство для регулировки основных рабочих параметров. Последний агрегат должен задавать оптимальную температуру воздуха и скорость его перемещения. Чтобы добиться данной цели, в состав оборудования включают реостаты. С их помощью можно осуществить плавную регулировку мощности.
Создание станции необходимо начинать с формирования спирали. Ее наматывают на качественный изолятор и сверху накрывают стекловолокном. Концы спирали в результате должны выходить наружу. Полученную деталь укладывают в корпус с готовой теплоизоляцией. Спираль в последующем соединяют с силовым проводом, к которому подключен выключатель. С тыльной стороны корпуса монтируют нагнетатель воздуха.
Сборка паяльника с феном своими руками
Особенности конструирования самодельного термофена
Основное исходное требование для термофена для пайки своими руками можно сформулировать так: аппарат должен создать поток горячего воздуха с температурой до 800ºС при мощности нагревательного элемента не менее 2,5 кВт. Кроме того, все детали такого фена должны быть доступными и недорогими. Обычные бытовые фены не подходят по этому требованию и по температуре, и по мощности.
Спираль нагрева для термофена не должна быть слишком длинной, иначе он будет медленно греться.
Конструкция, как правило, может быть двух типов: стационарная и ручная. Стационарный термофен сделать проще, так как не ограничиваются габариты аппарата и не надо думать о температуре на ручке. Однако в этом случае фен (в данном случае как разновидность паяльника) закрепляется неподвижно, а перемещать нужно деталь. Это обстоятельство намного усложняет работу. Более перспективна, хотя и сложнее, ручная переносная конструкция, которая должна быть малогабаритной и иметь возможность держать ее незащищенными руками.
Одна из основных проблем – нагревательный элемент. Нагреватели в бытовых приборах (фены, паяльник) не подходят по мощности. Нужный нагревательный элемент придется изготавливать самостоятельно из нихромовой проволоки диаметром 0,3-0,7 мм. Проволока большего диаметра способна обеспечить большую мощность, но достичь при этом нужной температуры будет гораздо сложнее. Для компактной укладки нагревательного элемента из проволоки ее придется навить в виде спирали диаметром 5-7 мм.
Спираль нагревательного элемента должна расположиться на каком-то цилиндрическом основании (в виде трубки или полого конуса) из материала с большой термической стойкостью. Здесь трудно обойтись без фарфора или кварцевых элементов. Такое основание можно извлечь из бездействующих бытовых фенов, но рекомендуется использовать кварцевый изолятор трубчатой галогенной лампы для прожекторов мощностью 2,2-2,5 кВт. Если взять перегоревшую такую лампу, то эта деталь самодельного термофена может обойтись бесплатно.
Насадки для термофена.
В качестве нагнетающего элемента нужен стандартный малогабаритный вентилятор. При изготовлении термофена своими руками этот элемент обойдется наиболее дорого. Нагнетатель можно взять из любого мощного бытового фена. Из стандартных вентиляторов можно порекомендовать модель BAKU8032 с производительностью 30 л/мин. Такой вентилятор работает от сети 220 В и имеет мощность порядка 400 Вт. Наиболее простой и дешевый вариант, который может удовлетворить требования, это малогабаритный компрессор для аквариума. Его необходимо устанавливать с ресивером, т.е. с накопителем воздуха. Для этого подойдет любая небольшая пластиковая бутылочка, так как в месте ее установки разогрева не происходит, а поток горячего воздуха направлен в противоположную сторону. Да и сам нагнетатель воздуха не подвергается термическому воздействию.
В конструировании корпуса термофена возможны два варианта. Можно использовать материал с очень высокой термоизоляцией, например фарфор или керамику, но это вызовет усложнение конструкции и значительное удорожание. Наиболее рационален второй вариант, заключающийся в надежной термической изоляции канала распределения горячего потока и нагревательного элемента. В таком случае материал корпуса не подвергается термическому воздействию, кроме участка, прилегающего к соплу аппарата.
Для ручки инструмента можно использовать корпус любого старого бытового фена.
В качестве основной части корпуса (включая ручку) можно использовать корпус от любого старого бытового фена крупных размеров (чем старее год производства, тем лучше). Носик корпуса, т.е. участок сопла, необходимо выполнить из термоизоляционного материала, который сам выдерживает температуру до 800ºС и одновременно изолирует остальную часть корпуса от воздействия такой температуры. Непосредственно сопло термофена надо сделать металлическим, чтобы учесть возможные касания с расплавом при пайке. Термическая изоляция хорошо обеспечивается кварцевыми элементами (пластины, трубки), слюдой, стеклом или стекловолокном, керамикой, фарфором и т.д. При сборке аппарата понадобится специальный термостойкий клей.
В конструкции самодельного термофена для пайки нужно предусмотреть, во-первых, пусковой выключатель, во-вторых, механизм регулирования мощности (температуры) нагревательного элемента и скорости потока воздуха. Для этого должны быть предусмотрены плавные регуляторы – реостаты. Систему регулировки можно использовать от старых бытовых приборов, если эти элементы находятся в исправном состоянии. В качестве пускового выключателя можно использовать кнопочный или клавишный механизм.
Из паяльника и капельницы
Для изготовления своими руками паяного фена может быть использован простой паяльник со снятым с него защитным кожухом.
При взятии его за основу будущего нагревателя необходимо произвести доработку конструкции, заключающуюся в следующем:
- Сначала из рабочей части паяльника удаляют жало, после чего трубка из слюды с размещенной под ней обмоткой из нихрома полностью вытаскивается из деревянной ручки-держателя.
- Затем подходящие к элементу нагрева сетевые провода отсоединяют и также вытаскивают из деревянного держателя, но уже с другой стороны.
- После этого в боковой части ручки просверливают отверстие нужного размера, в которое продёргивается отсоединённый ранее сетевой провод (в сторону рабочей части).
- На следующем шаге изготовления паяльного фена берут капельницу, от которой отрезают наконечник в районе расположения резиновой юбки. Затем оголённую часть трубки вставляют в сетевое отверстие деревянной ручки.
- Далее, прорезиненный уплотнитель (юбка) капельницы с усилием прижимается к торцевой части держателя, обеспечивая надёжную герметизацию зоны стыковки.
- По завершении этих действий концы продёрнутого питающего провода вновь подсоединяют к обмотке из нихрома и надёжно изолируют.
- В отверстие, где ранее размещалось жало паяльника, вставляют подходящий по диаметру отрезок телескопической антенны и тщательно зажимают стопорным винтом.
Герметичность входного отверстия в ручке обеспечит эффективную накачку холодным воздухом, поступающим от компрессорной станции.
На заключительной стадии сборки паяльного фена следует возвратить нагревающую трубку с нихромовой обмоткой на место, предварительно обмотав её несколькими слоями алюминиевой фольги.
Затем подготовленный таким образом нагреватель утапливается в деревянную ручку и надёжно фиксируется посредством гибкого медного провода, наматываемого по всей длине защитного покрытия.
Способ №2. Бесконтактная паяльная станция
Как показывает практика, далеко не всегда нагревом жала можно воздействовать на любые элементы платы, к примеру, к тем же smd деталям крайне трудно подобраться. В таких ситуациях используется паяльный фен, направляющий поток горячего воздуха на ножки.
Несмотря на схожесть, переделать обычное устройство для сушки волос в инфракрасную станцию не получится, так как рабочая температура должна достигать 500 — 800ºС. Для сборки такой паяльной станции вам понадобится компрессор для подачи воздуха, нагревательный элемент, корпус для элементов управления, сопло, понижающий трансформатор, выпрямитель, блок управления скоростью подачи воздуха.
Принципиальная схема такой паяльной станции приведена на рисунке ниже:
![]()
Рис. 2: электрическая схема термофена
Принцип действия паяльной станции основан на воздействии инфракрасного излучения от нагревательного элемента непосредственно в область пайки. Компрессор подает воздух от нагревателя через сужающееся сопло, создавая эффект турбины, производительность насоса желательно обеспечить в пределах от 20 до 30 л в минуту.
При изготовлении инфракрасной станции существует два способа для ее выполнения — ручная модель или стационарная. Первый вариант подходит в тех ситуациях, когда корпус ИК паяльной предвидится относительно небольших размеров и будет удобно помещаться в руке. Второй способ подойдет для крупногабаритных приспособлений, в которых станция установлена неподвижно, а заготовка перемещается под соплом.
Рассмотрим такой пример изготовления паяльной станции бесконтактного типа:
- Намотайте нагревательную спираль из нихромовой проволоки, в данном случае используется диаметром 0,8мм. Можете взять и другой вариант, к примеру, от электрической плиты.
Рис. 3: намотайте нагревательный элемент
- Для намотки используйте жесткий каркас, укладывайте витки вплотную, но не делайте нахлестов и следите за тем, чтобы не закоротить намотку. Чем меньше диаметр проволоки у вас получится, тем эффективнее будет идти нагрев, достаточно будет спирали с наружным диаметром 8 – 10 мм.
- В данном примере изготавливаются несколько спиралей, соединяемых параллельно для повышения температуры нагрева.
- Установите полученную спираль на цилиндрический каркас из негорючего материала.
![]()
Рисунок 4: поместите спирали на диэлектрический элемент Предварительно удалите с каркаса все лишнее но если он уже готов, можете сразу осуществлять намотку.
- Изготовьте металлический стакан для нагревательного элемента, в этом примере изготовления паяльной станции мы сделаем его из корпуса пальчиковой батарейки.
- Из куска телескопической антенны от радиоприемника сделайте сопло, один край которого нужно расплескать и надеть на шайбу.
Рис. 5. Наденьте шайбу
- Прикрутите шайбу сопла к стакану из батарейки при помощи соразмерных болтов.
Рис. 6: прикрутите сопло к стакану
- Поместите внутрь стакана между спиралью и стенками термоизоляционный материал, чтобы предотвратить перегревание наружных деталей.
- Соберите диодный мост из четырех полупроводниковых элементов, если под рукой уже есть готовая сборка, можете использовать и ее.
- Изготовьте блок питания из понижающего трансформатора и выпрямительного агрегата, ваша задача получить на выходе низкое напряжение для снижения вероятности поражения электротоком. В рассматриваемом примере получается около 10 – 15В, мощность трансформатора составляет 150Вт. Аналогичная модель может браться с готового оборудования.
- Корпус для паяльной станции мы изготовим из обычной пластиковой бутылки. В данном примере нам нужен прозрачный пластик, так как в нем легче подключать блок питания, нагнетатель воздуха и плату управления.
Рис. 7. соедините все элементы в корпусе
- Подключите куллер и нагревательную спираль к выводам блока питания, подсоедините регулятор напряжения.
Рис. 8. установите кулер
Регулировка мощности теплового потока может осуществляться либо по скорости подачи воздуха, либо по уровню напряжения, подаваемого на нагреватель.
Подключите шнур питания к выводам трансформатора – паяльная станция готова к использованию.
Рис. 9: паяльная станция готова
Рекомендации по изготовлению
Без переделки устройство фена для просушивания волос не принесет успехов при эксплуатации, поэтому рекомендуется использовать только мотор с вентилятором и спираль, которая будет наматываться с учетом требований к самодельному приспособлению. Сильный нагрев совместно со снижением вращения вентилятора и уменьшением диаметра сопла приводит к перегоранию спирали и расплавлению пластикового корпуса, а также, при плохой изоляции может произойти короткое замыкание.
Установив дополнительную кнопку включения для вентилятора, можно ускорить процесс остывания паяльника. Если выключить нагревательный элемент, а кулер оставить включенным, то нагревающаяся часть устройства будет продуваться воздухом, тем самым охлаждая всю систему. Для удобства в работе с устройством рекомендуется изготовить подставку с металлическим основанием, а также с использованием магнитов. Благодаря использованию неодимового магнита, термофен будет надежно удерживаться в нужном положении.
https://youtube.com/watch?v=JBTic133QEY
Особенности и предназначение
Для разогрева металлических отводов и специального паяльного вещества необходимо специальное оборудование, которым и является паяльный фен. Устройство способно очень быстро разогреваться до нужной температуры даже с учетом простой конструкции. Благодаря простому строению, с аппаратом может работать и начинающий электрик и профессионал. Для упрощения работы с мелкими деталями применяют также дополнительное оборудование совместно с фенами, но так как цена приборов немалая, то лучшим вариантом будет паяльная станция с феном своими руками. Это оборудование позволит справиться с большинством сложных задач без особых усилий.
По конструкции аппарат устроен так же, как и строительный фен, но обладает меньшей мощностью и более компактными насадками. Чаще всего в комплекте паяльной станции имеется обычный паяльник и термофен. При этом приборы оснащаются регуляторами температурного режима.
Для профессиональной мастерской термофен проще купить, так как он быстро оправдает свою стоимость, и пользоваться таким оборудованием будет удобнее. А если микросхемы необходимо припаивать в домашних условиях и не каждый день, то для этого подойдет самодельная термовоздушная паяльная станция своими руками.
Отличие паяльных фенов
Очень часто радиолюбители задумываются о том, как сделать паяльный фен своими руками, но перед началом сборки необходимо знать принципы и отличия паяльной станции и самого паяльника. Схема устройства состоит из основной и дополнительной части. Основной частью является блок, к которому подключаются паяльники. В зависимости от способа подачи воздуха станции бывают двух видов:
- Турбинная — воздушный поток формируется благодаря встроенному кулеру в термофене.
- Компрессорная — поток воздуха формируется посредством компрессора, установленного в главном корпусе станции.
При покупке паяльной станции такие особенности имеют большое значение, так как компрессорными создается сильный воздушный поток, и они могут использоваться для работы в труднодоступных местах даже с узкими насадками, а турбинные не способны продавить воздух с необходимой мощностью через узкое отверстие насадок.
https://youtube.com/watch?v=3zE-HDdz2Xs
Работа устройства заключается в нагревании керамического или спиралеподобного элемента, который установлен в термофене, и нагревании воздуха, проходящего через этот элемент. Паяльный термофен может нагревать воздух до температуры в пределах 100—180 градусов, а в современных моделях имеется возможность регулировки температурного порога.
По сравнению с инфракрасными аналогами, термовоздушные станции имеют такие недостатки:
- Поток воздуха сдувает мелкие детали.
- Неравномерный прогрев поверхности.
- Изменение насадок для разного типа работ.
Однако для любителей, такие недостатки несущественны по сравнении с преимуществом в цене.
Термовоздушный паяльник для станции можно изготовить в домашних условиях из обычного бытового фена. При этом по техническим характеристикам он не будет уступать заводскому аналогу. Основными характеристиками такого паяльника являются:
- Диаметр наконечника;
- Мощность;
- Производительность турбины;
- Максимальный температурный порог.
Такие параметры напрямую влияют на качество и производительность работы устройства, поэтому при сборке к ним необходимо относиться очень внимательно.
https://youtube.com/watch?v=KVvm4V3dIMg
Особенности конструкции термофена
С помощью паяльного устройства можно плавить пластиковые детали и метал, который имеет небольшую температуру плавления. Специальная спираль из нихрома разогревает воздух, после этого горячий воздух подается в нужную точку. При конструировании самодельного аппарата необходимо руководствоваться главным параметром — температура нагрева воздуха. В профессиональных устройствах параметр достигает 800 градусов, но если плавка серебра или алюминия не потребуется, то самодельный термофен можно изготовить с температурным порогом до 600℃.
При сборке устройства в домашних условиях также необходимо ориентироваться на экономию средств, а для этого нужно найти детали для сборки. В конструкцию оборудования входят:
- Корпус;
- Нагревательная часть;
- Устройство, посредством которого будет подаваться воздух;
- Держатель;
- Кнопка включения.
Для улучшения прибора можно заранее предусматривать использование датчика и регулятора температуры, а также установку разных насадок.
Как сделать устройство?
Паяльная станция с феном своими руками может быть изготовлена в домашних условиях из подручных материалов, которые только можно найти в гараже. Основой для оборудования послужит бытовой фен, от которого нам будет нужен корпус. Роль нагревательного элемента будет выполнять спираль, а для обеспечения постоянного потока воздуха потребуется маленький вентилятор, который фиксируется на ручке фена.
Для изготовления спирали берется нихромовая проволока, которая закручивается в спираль с небольшим расстоянием между витками. Для основания лучше брать любой металл, который плохо проводит тепло. При наматывании спирали необходимо оставить несколько сантиметров на основании свободными. Это место нужно будет обмотать жаропрочной тканью, чтобы можно было брать паяльную станцию в руки в процессе работы с ней. Сопло лучше всего выбрать керамическое или фарфоровое, а для увеличения КПД создают термозащиту.

Дополнительная тренировка
Для дополнительной тренировки можно попробовать паять различные ненужные платы от компьютеров и смартфонов. На материнских платах существует много SMD и DIP компонентов. Только долгие и упорные часы практики помогут развить навыки в пайке.

Сетка
В качестве упражнения можно попробовать спаять сетку из проводов. Качество пайки оценивается по нагрузке на эту спаянную сетку проводов. Если паяные соединения не рвутся под нагрузкой, то пайка отличная.

Конструкторы
Так же отлично помогают радиоконструкторы.

Они учат понимать электрические схемы и тонкости пайки. Следует начинать с простых конструкторов, например с мигалок или дверных замков. По мере повышения мастерства, можно повышать уровень сложности, доходя до сложных LED кубиков.

Пайка кислотой
Кислота используется только в крайнем случае, когда сильно окисленная поверхность не поддается лужению. Все детали, провода и разъемы могут отлично паяться без кислоты.Подробнее о паяльной кислоте
Сборка термофена своими руками
Нагрев пластика
Сборка термофена своими руками начинается с создания спирали нагревательной части. Спираль накручивается на стальную проволоку сечением 4-7 мм с натяжкой. Спираль желательно наматывать проволокой из фехраля или нихрома сечением 0,5-0,6 мм. Размер спирали высчитывается с учетом условия, что ее электрическое сопротивление будет составлять приблизительно 75-95 Ом.

Собранный нагревательный элемент устанавливается во внутренний канал корпуса термофена. Но предварительно нужно место установки проложить кварцевыми пластинами, слюдой или асбестом, для дополнительной термоизоляции. Выходы спирали, с помощью винтового крепления, соединяются с проводом электрического питания. Этот электропровод обязан иметь теплостойкую изоляцию – волокнистую изоляцию либо фторопласт. Провод нужно проложить через пусковой включатель и реостат для регулирования напряжения, которое подается на спираль.
В обратной части корпуса закрепляется воздушный нагнетатель четко соосно с отверстием нагревательного элемента. Если компрессор или нагнетательный элемент не может поместиться в корпусе, то его можно зафиксировать снаружи торца корпуса. В данном случае к нему нужно присоединить направляющую трубке для потока воздуха. Данная трубка обязана проходить к нагревательному элементу изнутри корпуса и устанавливаться четко соосно его каналу.
От нагнетателя выводятся провода для электрического питания, которые подсоединяются с проводом для нагревателя таким образом, чтобы включатель одновременно мог управлять питанием двух элементов. Реостат регулировки воздушного потока необходимо ввести в цепь электропровода для нагнетателя – его работа не зависит от включения нагревателя.
Электропровод питания выводится наружу внизу рукояти корпуса, а клавиша или кнопка включателя и рычаги реостатов крепятся в удобном вам месте с наружно стороны корпуса. После половинки корпуса соединяются и крепятся между собой. Монтируется концевая часть из термоизоляционного материала в форме конуса или цилиндра. Крепится металлическое сопло. В конструкции лучше всего предусмотреть сменные сопла с различным выходным диаметром.
Принцип работы термофена
Фен для пайки своими руками работает таким образом. Во время нажатия на спусковую кнопку включается нагреватель и вентилятор. Нагретый воздух узким потоком перемещается в необходимую точку. При достижении установленной температуры, воздушный поток расплавляет флюс и припой, а также нагревает соединяемые детали. Таким образом, происходит спайка деталей.
Пайка микросхем
повысить до 750-800С
В значительной мере увеличивается требование к термической устойчивости материала корпуса аппарата, а рукоять при этом обязана иметь температуру, которая комфортна для рук человека, чтобы пайка не превратилась в муку. В некоторых конструкциях фенов для удобства эксплуатации и в роли дополнительной тепловой защиты устанавливается резиновое покрытие рукояти.
Инструмент для сборки термофена
Во время изготовления фена своими руками будет необходим такой инструмент:
- лобзик;
- ножницы;
- плоскогубцы;
- ножовка по металлу;
- электрическая дрель;
- тиски;
- кисточка;
- отвертка;
- штангенциркуль;
- паяльник;
- метчики;
- плашки;
- омметр;
- тестер.
Термофен сможет помочь во многих работах, которые связаны с пайкой микросхем и маленьких деталей. При помощи его можно спаять линолеум, полимерные пленки и сделать еще множество полезных дел. Термофен можно собрать своими руками с небольшими затратами.
О температуре нагревателя и выборе материала для его корпуса

Рабочая температура нихромовой спирали не должна превышать 1000°С. Температуру раскалённой спирали можно приблизительно определить по её цвету. В таблице указана температура в градусах Цельсия.
| Металл | Температура °С |
| Алюминий | 660 |
| Дюраль | 650 |
| Латунь | 1000 |
| Медь | 1080 |
| Никель | 1450 |
| Нихром | 1550 |
| Сталь | 1300 |
В этой таблице приведены значения температуры плавления некоторых металлов.
Как видите, для изготовления корпуса нагревателя лучше всего подойдут медь, латунь или сталь. Но, медь и латунь быстро окисляются при высоких температурах. Поэтому лучше выбрать сталь или никелированную сталь.
Если у вас в распоряжении имеются неисправные литий-ионные аккумуляторы, то вы можете изготовить трубку из корпуса одной из банок. Корпуса банок любых литий-ионных аккумуляторов и литий-ионных батареек изготовлены из нержавеющей стали.
На картинке разобранная батарея от ноутбука. Диаметр корпуса банки 16мм, длина – 65мм. О том, как разобрать ноутубучную батарею рассказано и показано здесь>>>
А на этой фотографии представлен разобранный аккумулятор «EN-EL1» от фотокамер Nikon. Диаметр банки 14мм, длина – 48мм.
Внимание!
Содержимое банок литий-ионных аккумуляторов и литий-ионных батареек крайне токсично! Поэтому, разборку банок нужно производить на открытом воздухе, а извлечённые продукты закупорить в надёжную тару и сдать в пункт утилизации батареек. Такие пункты обычно имеются в крупных супермаркетах и специализированных магазинах.
Заключение
В сети интернет имеется огромное количество инструкций как сделать фен для пайки. Большинство методов изготовления термического фена основаны на переделке имеющегося оборудования, например, строительного термофена, бытового прибора для сушки волос или обычного паяльника с металлическим жалом.
Во многих случаях, при необходимости использования паяльного термофена следует задуматься о приобретении соответствующей станции. Подключенный к паяльной станции термофен дает данные по поводу текущей температуры воздушного потока и позволяет произвести калибровку термопары.
https://youtube.com/watch?v=NHTx5fS1yjM





























